中南股份获得发明专利授权:“一种连铸机钢包滑板机构油缸自动卸荷装置及工作方法”
作者:小微
发表于:2025年05月31日
浏览量:49351

图片来源于网络,如有侵权,请联系删除
证券之星消息,根据天眼查APP数据显示中南股份(000717)新获得一项发明专利授权,专利名为“一种连铸机钢包滑板机构油缸自动卸荷装置及工作方法”,专利申请号为CN202010456516.2,授权日为2025年5月30日。
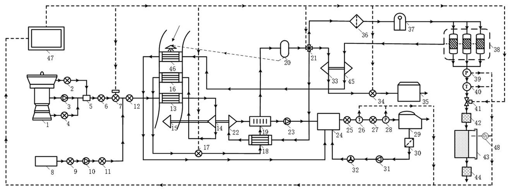
专利摘要:本发明涉及一种连铸机钢包滑板机构油缸自动卸荷装置及工作方法,装置包括依次连通的进油液压总管、油缸和回油液压总管,油缸与进油液压总管以及回油液压总管之间连接有快速动作系统,油缸与快速动作系统之间分别引出进油液压支管和回油液压支管,进油液压支管和回油液压支管分别通过卸荷回油支管与回油液压总管相连通,两条卸荷回油支管上设有二位四通阀,二位四通阀对应两条卸荷回油支管的上下两端均分别截取一条短接支路,并在短接支路上均设有手动截止阀;快速动作系统和二位四通阀均与控制系统信号连接。本发明可实现油缸的主动卸荷,而且具有避免连铸机断浇的应急功能,结合该装置的使用方法有效降低工人劳动强度,提高机器人设备使用寿命。

图片来源于网络,如有侵权,请联系删除
今年以来中南股份新获得专利授权21个,较去年同期减少了63.16%。结合公司2024年年报财务数据,2024年公司在研发方面投入了6.21亿元,同比减19.27%。

图片来源于网络,如有侵权,请联系删除
数据来源:天眼查APP
以上内容为证券之星据公开信息整理,由AI算法生成(网信算备310104345710301240019号),不构成投资建议。
